27 марта 201411:19

Сэкономить на тепле: как энергоаудит может помочь снизить плату за коммунальные услуги

Неэффективное использование тепловой энергии ежедневно приносит гражданам убытки, заставляя их тратить больше денег на коммунальные услуги. Данная статья и так занимает существенную долю в структуре расходов россиян — в среднем на ЖКХ уходит не менее 10% ежемесячных доходов населения, причем в некоторых регионах данный показатель гораздо выше. Однако сумму затрат можно снизить, если провести энергоаудит здания, выявить места теплопотерь, отремонтировать их и установить энергосберегающее оборудование. Причем зачастую это даже не требует от жильцов никаких дополнительных затрат.

Суть энергоаудита в том, что после проведенных мероприятий экономия тепла наступает сразу же, а энергосервисная компания просто постепенно окупает свои затраты и получает прибыль. Необходимость подобных действий можно показать на примере обычных панельных домов в Екатеринбурге. Чтобы узнать, в каких местах дом теряет тепло, необходимо воспользоваться тепловизором. За ночь дома нагреваются, поэтому «дыры» через экран устройства видно наиболее отчетливо. Как можно видеть на снимках, основными источниками потери тепла являются окна и подвалы, и в меньшей степени — швы между плитами.

Сэкономить на тепле: как энергоаудит может помочь снизить плату за коммунальные услуги

Сэкономить на тепле: как энергоаудит может помочь снизить плату за коммунальные услуги

Сэкономить на тепле: как энергоаудит может помочь снизить плату за коммунальные услуги
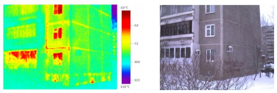
На снимках — типичный панельный 9-этажный дом позднесоветской постройки, находящийся по адресу Родонитовая, 34. На снимках видны основные места теплопотери: окна, балконы, швы между плитами. Также можно заметить, что современные оконные системы пропускают тепло значительно хуже деревянных окон. На основе снимка можно дать первые советы по уменьшению теплопотерь: необходимо произвести замену стеклопакетов, теплоизоляцию швов.

Существенные потери тепла через окна объясняются в первую очередь низким качеством работ: сейчас мало кто из монтажников соблюдает все необходимые стандарты. По сути, после установки специалист должен приехать во время холодной погоды и проверить, есть ли теплопотери. Однако этого не делают, помещение теряет тепло, топить приходится больше, и, как следствие, расходы на коммунальные услуги растут.

Не менее сложная ситуация складывается с подвалами — чаще всего их просто не утепляют. Охлаждаются трубы — охлаждается и теплоноситель. Энергия уходит в окружающую среду, а если бы подвал изолировали, то и на отопление квартир требовалось бы меньше тепла.

Сэкономить на тепле: как энергоаудит может помочь снизить плату за коммунальные услуги

Сэкономить на тепле: как энергоаудит может помочь снизить плату за коммунальные услуги

Сэкономить на тепле: как энергоаудит может помочь снизить плату за коммунальные услуги
На снимках тепловизора прекрасно видны места теплопотерь в стандартной пятиэтажной «хрущевке» (Посадская, 39). К обычным местам выхода тепла, таким как окна и швы между плитами, прибавляются новые: это неутепленные входные двери и стены подвала. Проведение элементарных мероприятий по утеплению этих мест может дать существенный эффект по экономии затрат жителей дома на отопление.

На первый взгляд проще всего обстоит ситуация со швами между панельными плитами. На фотографиях видно, что здесь потери тепла гораздо меньше, чем потери через окна и подвалы. Однако со временем, когда дом постепенно ветшает, теплопотери через швы растут. Их можно избежать, если определить дыры и вовремя утеплить швы.

В итоге некачественная работа и отсутствие изоляции оборачиваются для жителей растущими расходами на тепловую энергию, значительная часть которой к тому же уходит впустую. Если провести энергоаудит здания, определить наиболее проблемные места и провести ремонт, то расходы на коммунальные ресурсы можно было бы сократить. К примеру, ежемесячная плата за тепловую энергию в трехкомнатной квартире Екатеринбурга может составлять от 2 до 3 тыс. руб., в зависимости от площади жилья.

Единоразовые расходы на энергоаудит и последующий ремонт могут составить около 5 тыс. руб., и они могли бы позволить снизить ежемесячный платеж примерно на 30%, а иногда даже на 60-70%. Однако надо выбирать такие мероприятия, которые окупятся, отмечают специалисты. «Если поставить на весь дом многомиллионную систему, то она и 70, и 80% сэкономит. А что толку, если она будет окупаться 20 лет? По итогам энергоаудита можно будет предложить ряд мероприятий с различным сроком окупаемости, из которых потом жильцы и будут выбирать», — говорит исполнительный директор саморегулируемой организации «Союз энергоэффективности» Дмитрий Серебряков.

Однако сейчас основная проблема состоит в том, что энергоэффективностью никто не занимается. Когда сдается новый дом, никто не обращает внимание на энергетические характеристики здания, объясняет Дмитрий Серебряков. Поэтому у людей, которые покупают квартиры, потом начинают промерзать стены, в квартирах холодно и им приходится топить больше.

«Прежде, чем сдавать жилой дом, необходимо объяснить, сколько тепловой энергии будет тратиться на один квадратный метр — это называется эксплуатационные характеристики. В Европе никому в голову не придет покупать жилье, пока они это не узнают. Если покупаете энергетически неэффективную квартиру, то будете тратить кучу денег, а ресурсы сейчас дорожают. В Свердловской области с этим просто «дыра», — говорит он.

Между тем в соседних регионах, например, в Тюменской области, сложилась практика, что жители подают в суды на застройщиков. Организации проводят экспертизы и в суде помогают доказать жителям, что застройщик построил здание, не соответствующее требованиям СНИПов. Например, есть СНИП «Тепловая защита здания», в котором указано, сколько должно быть изоляции, как она должна быть смонтирована, сколько тепла дом отдает в окружающую среду и сколько это стоит. При несоответствии норм жители могут подать в суд. То же самое при капремонтах, говорит директор СРО. «После капремонта зданию нужно сразу же присваивать энергетическую этикетку, и Минэнерго и ЖКХ не нужно платить подрядчику, пока он не докажет класс энергоэффективности, проведя аудит», — поясняет Дмитрий Серебряков.

Деньги, которые жители потратят на капремонт, можно направить на определение мест теплопотерь, чтобы меньше платить за ресурсы. Если поставить регулятор тепловой энергии, то экономия начнется сразу же, на следующий день. Однако все это должен выявить энергоаудит, как врач ставит диагноз, сравнивает глава СРО.

Схема работы энергосервиса выглядит так: компания видит, что жильцы дома в совокупности платят за тепло миллион рублей. Ее специалисты понимают, что могут снизить оплату на 30%, если провести все необходимые работы и поставить эффективное оборудование. Представители компании объясняют жильцам, что те ничем не рискуют, так как плата не вырастет, платить они будут тот же самый миллион, однако в течение всего пяти лет. С помощью денег, полученных от фактической экономии средств, организация окупает свои затраты, отдает кредитные средства, а с остального получает прибыль. В США, например, энергосервисные компании буквально охотятся за такими домами, заключает он.

Впрочем, здесь есть и подводный камень — отсутствие нормы рентабельности. Теоретически ее отсутствие может позволить компании получать с жителей сэкономленные средства не 5 лет, а 20, объясняет глава «Союза энергоэффективности». Поэтому установить данную норму нужно как можно скорее, заключает он.
Похожие новости